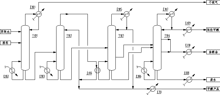
目前广泛采用的四塔(3+1塔)甲醇精馏工艺方法,如图1所示,整个工艺流程主要包含预塔T101、加压塔T102、常压塔T103等三台塔及其外围配套设备组成,回收塔T104用于回收常压塔侧线或常压塔釜液中的甲醇。图1所示的四塔流程可用于生产国标优等品或美标AA级甲醇产品。这种方法虽然技术成熟,但是生产能耗较高,且常压塔不易稳定操控。随着装置规模的增大,设备规模显得较为庞大。采用上述工艺,对日益大型化甲醇生产装置的建设、经济稳定运行不利。

图1 常规四塔(3+1)甲醇精馏工艺流程

 

    针对上述常规四塔(或仅三塔,无回收塔)甲醇精馏工艺方法的不足,天津市新天进科技开发有限公司开发出一套具有自主知识产权的甲醇五塔三效精馏工艺流程。

图2 一种五塔三效(3+2)甲醇精馏工艺流程

 

    如图2所示,我公司提供的采用五塔热集成装置进行甲醇精馏的工艺流程,其特征在于:

    (1)整个甲醇精馏系统由预塔、常压塔、低压塔、加压塔和回收塔等五台塔及其外围配套设备组成;

    (2)常压塔、低压塔、加压塔三塔之间热集成,低压塔塔顶气相为常压塔提供所需热量;加压塔塔顶气相为低压塔提供所需热量;

    (3)预塔和回收塔两塔之间热集成,回收塔塔顶气相为预塔提供所需热量。

    还可在上述五塔基础上再增加一台吸收塔,预塔塔顶冷凝后的尾气在吸收塔内被洗涤水吸收后再出装置,以回收其中的甲醇,提高甲醇产品收率,减小排放不凝气中污染物含量。

    甲醇产品分别由常压塔、低压塔、加压塔和回收塔塔顶采出。不凝气由吸收塔塔顶排出。回收塔下部设置隔板,将回收塔下部分隔成甲醇提馏侧和乙醇提馏侧,且两侧互不相通,从乙醇提馏侧底部获得回收乙醇产品,从甲醇提馏侧底部排出废水,从甲醇提馏侧进料口附近侧线采出甲醇和乙醇含量很低的杂醇油。

    甲醇五塔三效精馏工艺流程可用于生产国标优等品甲醇(乙醇含量可按用户要求设计)、美标AA级甲醇产品,或其它规格的甲醇产品。 采用本发明提供的工艺方法,采用上述热集成技术,再加上系统内其他换热、节能技术的应用,极大地降低了整个精馏系统的操作能耗。而且,回收塔采用隔板塔结构,可显著降低杂醇油中的甲醇和乙醇含量,提高甲醇产品的收率,同时可副产乙醇产品。

    我公司提供的甲醇五塔三效精馏工艺方法与图1目前广泛采用四塔甲醇精馏工艺相比具有以下优越性:
    (1)操作能耗降低约50%;

    (2)工艺流程简单、易于操控。常规四塔甲醇精馏工艺流程中常压精馏塔和回收塔均需同时控制塔顶和塔釜甲醇浓度,特别是常压塔,操作难度较大,不易稳定操作。采用我公司提供的五塔三效工艺流程,在节能的同时简化了各塔操作控制指标:常压塔、低压塔、加压塔等三台甲醇精馏塔均只需保证塔顶产品指标,上述三塔塔釜几乎不需控制(加压塔塔釜甲醇浓度约30~50%),极大地提高了整个甲醇精馏系统的操作稳定性。

    (3)甲醇收率高。吸收塔的设置可有效提高甲醇产品收率,减小排放不凝气中污染物含量。杂醇集中由回收塔采出,且回收塔采用隔板塔结构,可大幅减少杂醇中甲醇和乙醇的含量,提高甲醇产品收率。

    (4)在生产甲醇的同时,可副产乙醇产品。

    (5)空冷器/冷凝器面积大大减小(约减小40%),其它设备一次性投资相当。

    

    甲醇五塔三效精馏工艺流程在大型工业装置的典型应用:

    陕煤集团榆林化学有限责任公司1500万吨/年煤炭分质清洁高效转化示范项目烯烃、芳烃及深加工工程100万吨/年甲醇精馏装置

    山东明泉新材料科技有限公司60万吨甲醇精馏装置

    华鲁恒升荆州88万吨甲醇精馏装置

    华鲁恒升德州100万吨甲醇装置

    江西九江心连心化肥有限公司60万吨/年甲醇装置

    陕西榆林凯越煤化有限责任公司140万吨/年AA级甲醇装置(一期60万吨)

    

     根据不同原料组成和装置条件,甲醇五塔三效精馏工艺流程可进行相应优化调整,AA级甲醇产品蒸汽单耗低于0.398T/T(随产品纯度以及原料中杂质含量变化而相应变化)。本工艺技术可用于新装置设计或现有装置扩产、节能改造,降低操作能耗、提升装置综合经济效益,为用户节能减碳提供有力技术支持。

 

    如果您有相关改造或设计工作,我公司可免费为您进行方案设计或校核工作,请填写相关内容并发送至我公司,我公司将竭诚为您服务。

    

 

电话:(+86) 22-2741 0889, 传真:(+86) 22-8789 1666

地址:天津市南开区清新大厦A座12层(长江道与南丰路交口处东南侧) 查看百度地图

网站:http://www.chemseparation.comhttp://www.xtj.com.cn ,E-mail:xtj@xtj.com.cn

 

版权所有(C) 2010 天津市新天进科技开发有限公司  津ICP备14002429号-1  津公网安备 12010402000901号  法律声明/保密原则